通过上述的分析计算可看到,石家庄钢铁有限公司炼铁厂高炉出铁除尘系统风机、布袋除尘引风机进行变频调速改造,不论是从经济上和技术上都是非常必要的也是完全可行的
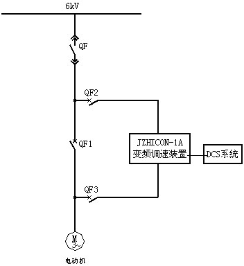
第一部分:高炉出铁除尘风机高压变频改造节能分析 一、设备参数 1、电机参数: 型号:Y5601-10 额定功率:710KW 额定电压:6KV 额定电流:87A 功率因数: 效 率: 额定转速:580r/min 实际运行电流:82A 挡板开度:100% 2、风机参数: 根据用户提供的的风机型号和风量,从新查华体会平台样本得知风机的型号和数据如下: 型号:Y4-73-1IINo29.5F 流 量:440874m3/h 全压:4000pa 轴功率:585KW 效 率:82% 3、运行工况 石家庄钢铁有限公司炼钢厂有1#、2#、3#三台炼铁炉,每台炼铁炉设有一个出铁口。炼铁炉出铁时,高温的铁水会同空气发生剧烈的化学反应,产生大量 的烟气。一方面对现场操作的工人不利,另一方面也对环境造成了巨大的污染。为降低污染,改善现场环境,节能降耗,需要对炼铁炉的除尘系统进行变频调速改 造。 该除尘系统配置Y4-73№29.5F风机一台(配套电机功率710kW),除尘风机共带有三台高炉:1#、2#、3#,每台高炉出铁周期 80min,其中除尘时间30min。运行时不除尘、一台炉除尘、二台炉除尘、三台炉除尘的情况都有,而不除尘的时间极少。现运行时挡板全开,运行电流 82A,不(出铁)除尘时的电流60~65A。 因此,为了提高风机的运行效率,节能降耗,非常有必要对风机进行调速控制。除尘风机变频改造之后,炼铁炉除尘风机需要四种风量来适应炼铁炉出铁工艺要 求。 二、除尘风机工艺过程 当炼铁炉炼铁不出铁时也不除尘,因此也不需要风量。由于没有1台、2台、3台高炉出铁时所需要的风量数据,所以按照每台高炉除尘时需要风量为14万 m3/h考虑。 当1台炉出铁口出铁时需要风量14万m3/h;两台炉出铁口同时出铁需要风量28万m3/h;当3台出铁口出铁时需要风量42万m3/h。 按3台炉同时生产,每台炉每天3班,每班8小时,每台炉每班出6炉铁,每个班3台炉总计出铁18炉。每个出铁周期80分钟,其中有30分钟为出尘时 间。其中每班中有1个周期3台炉同时出铁,除尘风量为42万m3/h;6个周期2台炉同时出铁,一台炉不出铁,除尘风量为28万m3/h;只有3个周期1 台炉出铁,其余两台不出铁,除尘风量为14万m3/h。不出铁的时间内维持风机最低转速5%左右,风量大概为2.2万m3/h。 [align=center]
工艺流程示意图[/align] a到b为不出铁时间; b到d为1个出铁口出铁时间,其中b到c为风机升速时间;风机升速时可以根据需要跨越任一升速点; d到f为2个出铁口出铁时间,其中d到e为风机升速时间;风机升速时可以根据需要跨越任一升速点; f到h为3个出铁口出铁时间,其中f到g为风机升速时间;风机升速时可以根据需要跨越任一升速点; h点风机开始减速。 h到J为2个出铁口出铁时间,其中h到i为风机降速时间;风机降速时可以根据需要跨越任一降速点; j到l为2个出铁口出铁转换为1个铁口出铁时间,其中j到k为风机减速时间; l到b为1个铁口出铁转换为出铁口停止出铁时间,其中l到a为风机减速时间; a到b为不出铁时间。 三、调速要求 对除尘系统进行高压变频改造之后,要求有自动旁路、有远控箱、无闭环。变频调速运行后,不除尘时段、一台炉除尘时段、二台炉同时除尘时段、三台炉同时 除尘时段各运行一个频率。不除尘时维持最低转速,三台炉除尘时转速最高。从每台高炉处各取一个出铁口位置状态信号送入变频器的PLC。为简化控制逻辑,现 场直接根据出铁口的开关状态来控制变频器的转速。变频器预设4个速度点,根据现场出铁口的开关状态位置信号通过PLC的逻辑运算,自动调节电机转速来满足 所需风量要求。 变频器内具有PLC和中文的人机界面,将给给现场调试工作带来很大便利,调试周期很短。各种参数设置十分方便,根据现场烟气的多少,可以及时调整各速 度段点的风量,除尘改造后,现场条件将会大为改善。[table=98%][tr][td=1,1,17%]
速度点
[/td][td=1,1,23%]
调速比例
[/td][td=1,1,27%]
风量
[/td][td=1,1,31%]
运行情况
[/td][/tr][tr][td=1,1,17%]
U0
[/td][td=1,1,23%]
5%
[/td][td=1,1,27%]
22000m3/h
[/td][td=1,1,31%]
不出铁
[/td][/tr][tr][td=1,1,17%]
U1
[/td][td=1,1,23%]
32%
[/td][td=1,1,27%]
140000m3/h
[/td][td=1,1,31%]
1个出铁口出铁
[/td][/tr][tr][td=1,1,17%]
U2
[/td][td=1,1,23%]
64%
[/td][td=1,1,27%]
280000m3/h
[/td][td=1,1,31%]
2个出铁口出铁
[/td][/tr][tr][td=1,1,17%]
U3
[/td][td=1,1,23%]
95%
[/td][td=1,1,27%]
420000m3/h
[/td][td=1,1,31%]
3个出铁口出铁
[/td][/tr][/table][b]四、节能计算 [/b] 根据统计,风机在一天中各速度段的运行时间数据如下表:[table][tr][td=1,1,31]
序号
[/td][td=1,1,119]
名 称
[/td][td=2,1,62]
3台炉同时出铁
[/td][td=2,1,72]
2台炉同时出铁
[/td][td=1,1,72]
1台炉同时出铁
[/td][td=1,1,73]不出铁不除尘时间 [/td][td=1,1,190]
备 注
[/td][/tr][tr][td=1,1,31]
1
[/td][td=1,1,119][/td][td=5,1,206]
每天除尘运行时间
[/td][td=1,1,73]
每天
[/td][td=1,1,190][/td][/tr][tr][td=1,1,31]
2
[/td][td=1,1,119]
编号
[/td][td=1,1,62]
A
[/td][td=2,1,72]
B
[/td][td=2,1,72]
C
[/td][td=1,1,73]
D
[/td][td=1,1,190][/td][/tr][tr][td=1,1,31]
3
[/td][td=1,1,119]出铁周期时段 [/td][td=2,1,62]
f——h
[/td][td=2,1,72]
d-f/h-j
[/td][td=1,1,72]
b-d/j-l
[/td][td=1,1,73][/td][td=1,1,190]
每个时间段内出铁时间为90min。其中出尘时间为30min为1/3。
[/td][/tr][tr][td=1,1,31]
4
[/td][td=1,1,119]
运行时间h
[/td][td=2,1,62]
1.5h
[/td][td=2,1,72]
9
[/td][td=1,1,72]
4.5
[/td][td=1,1,73]
9
[/td][td=1,1,190]
除尘时间每个出铁周期内为30min。
[/td][/tr][tr][td=1,1,31]
5
[/td][td=1,1,119]
风量Q3/h
[/td][td=2,1,62]
420000
[/td][td=2,1,72]
280000
[/td][td=1,1,72]
140000
[/td][td=1,1,73]
22000
[/td][td=1,1,190][/td][/tr][tr][td=1,1,31]
6
[/td][td=1,1,119]
风量比K
[/td][td=2,1,62]
0.95
[/td][td=2,1,72]
0.64
[/td][td=1,1,72]
0.32
[/td][td=1,1,73]
0.1
[/td][td=1,1,190]
按流量比取调速比K
[/td][/tr][tr][td=1,1,31]
7
[/td][td=1,1,119]
输入功率PS
kW
[/td][td=5,1,206]669.2 [/td][td=1,1,73]
514
[/td][td=1,1,190][/td][/tr][tr][td=9,1,619]
调速之后
[/td][/tr][tr][td=1,1,31]
8
[/td][td=1,1,119]
耗电kW
[/td][td=2,1,62]
634.7
[/td][td=2,1,72]
294.4
[/td][td=1,1,72]
73.6
[/td][td=1,1,73]
41.1
[/td][td=1,1,190]
变频器效率:
[/td][/tr][tr][td=1,1,31]
9
[/td][td=1,1,119]
节电率(%)
[/td][td=2,1,62]
5
[/td][td=2,1,72]
56
[/td][td=1,1,72]
89
[/td][td=1,1,73]
92
[/td][td=1,1,190][/td][/tr][tr][td=1,1,31]
10
[/td][td=1,1,119]
节电PSZ(kW)
[/td][td=2,1,62]
34.5
[/td][td=2,1,72]
374.8
[/td][td=1,1,72]
595.6
[/td][td=1,1,73]
472.9
[/td][td=1,1,190][/td][/tr][tr][td=1,1,31]
11
[/td][td=1,1,119]
节电量kWh
[/td][td=2,1,62]
51.75
[/td][td=2,1,72]
3370.5
[/td][td=1,1,72]
2680.2
[/td][td=1,1,73]
4256.1
[/td][td=1,1,190][/td][/tr][tr][td=1,1,31]
12
[/td][td=1,1,119]
每天节电费(元)
[/td][td=2,1,62]
26.91
[/td][td=2,1,72]
1752.66
[/td][td=1,1,72]
1393.70
[/td][td=1,1,73]
2213.17
[/td][td=1,1,190][/td][/tr][tr][td=1,1,31]
13
[/td][td=1,1,119]
年节电费(元)
[/td][td=6,1,279]
序号12:(A+B+C+D)×T
5386.44×300=16115932元
[/td][td=1,1,190]
年运行T=300天
[/td][/tr][/table] 风机的功率P和转速的三次方成正比,风压p和转速的平方成正比,流量Q和转速成正比。 第二部分:炼铁厂S3布袋除尘引风机高压变频改造节能分析 一、设备参数 1、电机参数 型号:YKK5602-8 额定电压:6KV 额定功率:710kW 额定电流:85.5A 功率因数:0.82 效 率: 97.4%(728.58) 额定转速:742r/min 实际运行电流:53A~60A 挡板开度:75% 2、风机参数 型 号:G4-73-11No25D 流 量:440000m3/h 风 压:4200Pa 轴功率:596 kW 效 率:84.5% 3、除尘设备 型 号:LFMD-14×390 处理风量:420000m3/h 过滤速度:1~1.3m/min 浓 度:80mg/Nm3 除尘效率:99% 设备阻力:980~1570Pa 二、工艺流程 现场各尘点——吸尘罩——引风支管——总管——布袋除尘器——引风机——排风管。 三、调速要求 对除尘系统进行高压变频改造之后,要求有自动旁路、有远控箱、无闭环。变频调速运行后,可以根据现场的实际需要调整风机的速度,满足各个除尘点的除尘 风量要求。 根据各个除尘点除尘风量的要求,每个除尘点各运行一个频率。同时除尘时运行转速最高,不除尘时维持最低转速。从每个除尘点取一个工况状态位置信号送入 变频器的PLC。变频器根据除尘点的开关状态位置信号通过PLC的逻辑运算,自动调节电机转速来满足所需风量要求。共设有5个除尘点。总风量为 Q=420000 m3/h。工艺过程的风量如下图所示。 [align=center]
工艺流程示意图[/align] 变频器内具有PLC和中文的人机界面,将给给现场调试工作带来很大便利,调试周期很短。各种参数设置十分方便,根据现场烟气的多少,可以及时调整各速度段点的风量,除尘改造后,现场条件将会大为改善。[table=98%][tr][td=1,1,17%]
速度点
[/td][td=1,1,23%]
调速比例
[/td][td=1,1,27%]
风量
[/td][td=1,1,31%]
运行情况
[/td][/tr][tr][td=1,1,17%]
A-B
[/td][td=1,1,23%]
25%
[/td][td=1,1,27%]
105000m3/h
[/td][td=1,1,31%]
1个除尘点除尘
[/td][/tr][tr][td=1,1,17%]
B-D
[/td][td=1,1,23%]
40%
[/td][td=1,1,27%]
168000m3/h
[/td][td=1,1,31%]
2个除尘点除尘
[/td][/tr][tr][td=1,1,17%]
D-F
[/td][td=1,1,23%]
65%
[/td][td=1,1,27%]
273000m3/h
[/td][td=1,1,31%]
3个除尘点除尘
[/td][/tr][tr][td=1,1,17%]
F-H
[/td][td=1,1,23%]
90%
[/td][td=1,1,27%]
378000m3/h
[/td][td=1,1,31%]
4个除尘点除尘
[/td][/tr][tr][td=1,1,17%]
H-J
[/td][td=1,1,23%]
100
[/td][td=1,1,27%]
420000m3/h
[/td][td=1,1,31%]
5个除尘点除尘
[/td][/tr][/table] 风机实际运行时的电流在53A-60A之间,风机的额定轴功率为596KW,按照电流比试运行时的电机输入功率为:PSZ=IS/Ie×Pez=(53~60/85.5)×728.58=452kW~511kW。取平均值482KW. 根据统计,风机在一天中各速度段的运行时间数据如下表: [table][tr][td=1,1,31]
序号
[/td][td=1,1,112]
名 称
[/td][td=2,1,70]
1个除尘点除尘
[/td][td=2,1,71]
2个除尘点除尘
[/td][td=1,1,71]
3个除尘点除尘
[/td][td=1,1,72]4个除尘点除尘 [/td][td=1,1,72]
5个除尘点除尘
[/td][td=1,1,120]
备 注
[/td][/tr][tr][td=1,1,31]
1
[/td][td=1,1,112]
每天除尘运行时间
[/td][td=1,1,120]
2
[/td][td=1,1,112]除尘点编号 [/td][td=1,1,70]
A
[/td][td=2,1,71]
B
[/td][td=2,1,71]C [/td][td=1,1,72]D [/td][td=1,1,72]E [/td][td=1,1,120]
3
[/td][td=1,1,112]除尘周期时段 [/td][td=2,1,70]
A-B
[/td][td=2,1,71]
B-D
[/td][td=1,1,71]
D-F
[/td][td=1,1,72]
F-H
[/td][td=1,1,72]
H-J
[/td][td=1,1,120]
4
[/td][td=1,1,112]
运行时间h
[/td][td=2,1,70]
5
[/td][td=2,1,71]
5
[/td][td=1,1,71]
5
[/td][td=1,1,72]
5
[/td][td=1,1,72]
4
[/td][td=1,1,120]
5
[/td][td=1,1,112]
风量Q3/h
[/td][td=2,1,70]
105000
[/td][td=2,1,71]
168000
[/td][td=1,1,71]
273000
[/td][td=1,1,72]
378000
[/td][td=1,1,72]
420000
[/td][td=1,1,120]
6
[/td][td=1,1,112]
风量比K
[/td][td=2,1,70]
0.25
[/td][td=2,1,71]
0.4
[/td][td=1,1,71]
0.65
[/td][td=1,1,72]
0.9
[/td][td=1,1,72]
1
[/td][td=1,1,120]
7
[/td][td=1,1,112]
输入功率PS
[/td][td=7,1,356]
平均值为482KW
[/td][td=1,1,120]
调速之后
[/td][td=1,1,120]
8
[/td][td=1,1,112]
耗电kW
[/td][td=2,1,70]
48.2
[/td][td=2,1,71]
82
[/td][td=1,1,71]
216.9
[/td][td=1,1,72]
409.7
[/td][td=1,1,72]
482
[/td][td=1,1,120][/td][/tr][tr][td=1,1,31]
9
[/td][td=1,1,112]
节电率(%)
[/td][td=2,1,70]
90
[/td][td=2,1,71]
83
[/td][td=1,1,71]
55
[/td][td=1,1,72]
15
[/td][td=1,1,72]
0
[/td][td=1,1,120][/td][/tr][tr][td=1,1,31]
10
[/td][td=1,1,112]
节电PSZ(kW)
[/td][td=2,1,70]
433.8
[/td][td=2,1,71]
400
[/td][td=1,1,71]
265.1
[/td][td=1,1,72]
72.3
[/td][td=1,1,72]
0
[/td][td=1,1,120]
11
[/td][td=1,1,112]
节电量kWh
[/td][td=2,1,70]
2169
[/td][td=2,1,71]
2000
[/td][td=1,1,71]
1325.5
[/td][td=1,1,72]
361.5
[/td][td=1,1,72]
0
[/td][td=1,1,120]
12
[/td][td=1,1,112]
每天节电费(元)
[/td][td=2,1,70]
1127.88
[/td][td=2,1,71]
1040
[/td][td=1,1,71]
689.26
[/td][td=1,1,72]
187.98
[/td][td=1,1,72]
0
[/td][td=1,1,120][/td][/tr][tr][td=1,1,31]
13
[/td][td=1,1,112]
年节电费(元)
[/td][td=7,1,356]
序号12:(A+B+C+D+E)×T
3045.12×300=913536元
[/td][td=1,1,120]
年运行T=300天
[/td][/tr][/table] 第三部分、技术方案 一、JZHICON-1A系列高压变频调速装置的特点: 1、变频调速装置是通过改变电机电源的频率,使电机在不同的频率下运行,从而使电机的转速改变。 (1) 调速范围宽,可以从零转速到工频转速的范围内进行平滑调节。 (2) 能实现软启动,启动时间和启动的方式可以根椐现场工况进行调整。 (3) 频率的调整是根据电机在低频下的压频比系数进行电压和频率的输出,在低转速下,电机不仅是发热量低,而且输入电压低,将使电机绝缘老化速度降低。 二、技术特点 串联多重化叠加技术的应用实现了真正意义的高-高电力变换,无需降压升压变换,降低了装置的损耗,提高了可靠性,解决了高压电力变换的困难。串联多重化叠加技术的应用还为实现纯正弦波、消除电网谐波污染开辟了崭新的途径。 三、性能指标高 (1)高功率因数,达0.95以上,无需另加功率因数补偿装置,避免了因无功带来的罚款。 (2)效率高,高达96%以上,远远高于可控硅大功率调速装置。 (3)符合IEEE519-1992标准的严格要求,不对电网产生谐波污染,完全无需任何滤波装置。 (4)对电机不产生谐波污染,有效降低了电机的发热量,噪声与采用工频供电时相近。 (5)转矩脉冲很低,不会导致电机等机械设备的共振,同时也减少了传动机构的磨损。 (6)输出波形完美,失真度小于1% 。 (7)电动机的电应力强度与采用工频供电时相近,无需配备特殊电动机。 (8)与电机的连接不受电缆长度的限制。 四、科技含量高 (1)采用大规模门阵列CPLD电路,实现了PWM控制的高度实时性、快速性和准确性。 (2)两光纤实时传送技术,获得了国家发明专利,使得控制单元与功率单元之间的通讯更加迅速、可靠。 (3)特别设计的H桥逆变电路,已获得了国家专利,为系统运行的可靠性提供了保障。 (4)完善的功率单元旁通技术,已获得了国家专利,进一步提高了系统运行的可靠性。 (5)控制部分采用高性能的DSP和FPGA芯片,使得控制系统的性能大大提高,实现恒定V/F和恒转矩控制,提升特性可任意设定,满足各种机械启动及运行的要求。 (6)优秀的DSP软件数学模型,使得系统运行的实时性和效率大大提高。 五、高压变频系统的设备组成 整套高压传动变频系统由变压器柜、功率柜、控制柜以及可以选配的旁路开关柜组成。 1、压器柜内装一台输入变压器,干式,付边多绕组。输出电压有18个付边三相绕组。这些付边三相绕组分为三组,分别供给功率柜中三个相的功率单元。变压器 配有测量装置,在绕组温度超过警戒线时能报出变压器过热警告信号和变压器过热故障信号,由主控器接收、处理。变压器柜顶装有通风机以排走变压器在工作时产 生的热量。 2、功率柜内装有18个功率单元,分属三个相,即每相6个功率单元串联。功率单元为一单相桥式变频器,由输入变压器的付边绕组供电,整流、滤波后由4个 IGBT以PWM方法进行控制,输出可变频、变压的交流电,串联叠加后可输出0~50HZ、0~6KV的三相交流电,以驱动交流电动机。柜内装有输出电压 和电流的检测装置,检测到的信号送主控器处理。功率单元配有集中通风风机,冷却IGBT等半导体器件。来自主控器的控制信号和送往主控器的应答信号都经过 光缆传送,既有高的电隔离能力,又有高的抗电磁干扰性能。 3、控制柜内装有一台主控器,它是双DSP(数字信号处理器)微机控制系统,可以与彩色液晶触摸屏、功率单元实现通讯。将来自功率单元的应答信息经光/电 转换器转换成电信号,予处理后送主控器集中处理。主控器根据控制命令、给定信号及运行信息、应答信息进行运行控制、状态分析、故障诊断等运算,检测出故障 后按故障性质进行故障处理,如封锁系统、高压跳闸等,并给出相应故障信号,还提供故障音响信号。从I/O接口可输出运行状态(开关量)及运行参数(模拟 量),用户可根据需要选择输出量。CPU单元上备有PC机接口,通过在PC机运行调试程序,可以以画面形式进行调试和诊断,并可同时显示系统中五个变量的 时间波形和数字量,是系统调试和诊断的良好工具。CPU单元上还备有通信接口(RS232),可以以通信方式从上位机取得控制命令和给定信号,控制变频器 的运行,并返回运行状态和运行参数的有关信息,以供集中监控。 4、旁路开关柜装有三只高压断路器、高压带电显示器和按钮等,变频运行方式时, KM1断开,KM2和KM3闭合;工频运行方式时, KM1闭合, KM2及KM3断开。变频故障时可自动旁路至工频运行。










